液壓(ya)機中(zhong)的液(ye)壓油(you)缸是(shi)将鍵(jian)入液(ye)體的(de)工作(zuo)壓力(li)能轉(zhuan)化🤶🏾成(cheng)活塞(sai)杆勻(yun)速直(zhi)線運(yun)動的(de)機械(xie)動能(neng)。說白(bai)了液(ye)壓機(ji)能就(jiu)💞是指(zhi)液體(ti)所具(ju)備的(de)總流(liu)量與(yu)工作(zuo)😁壓力(li),輸出(chu)的機(ji)械動(dong)能🛌🏻則(ze)是活(huo)塞杆(gan)挪動(dong)時需(xu)具備(bei)的速(su)率v(m/s)和(he)驅動(dong)力f。全(quan)👿部這(zhe)種主(zhu)💑🏾要參(can)數全(quan)🙈是靠(kao)工作(zuo)👩🏿❤️💋👨🏽中容(rong)量的(de)轉變(bian)來進(jin)行的(de),因此(ci)說液(ye)壓油(you)缸是(shi)設備(bei)中的(de)一種(zhong)容量(liang)👿式的(de)實行(hang)元器(qi)件。其(qi)油缸(gang)中的(de)主缸(gang)運動(dong)工作(zuo)原理(li)解刨(pao)圖及(ji)細節(jie)步驟(zhou)展示(shi)如下(xia):

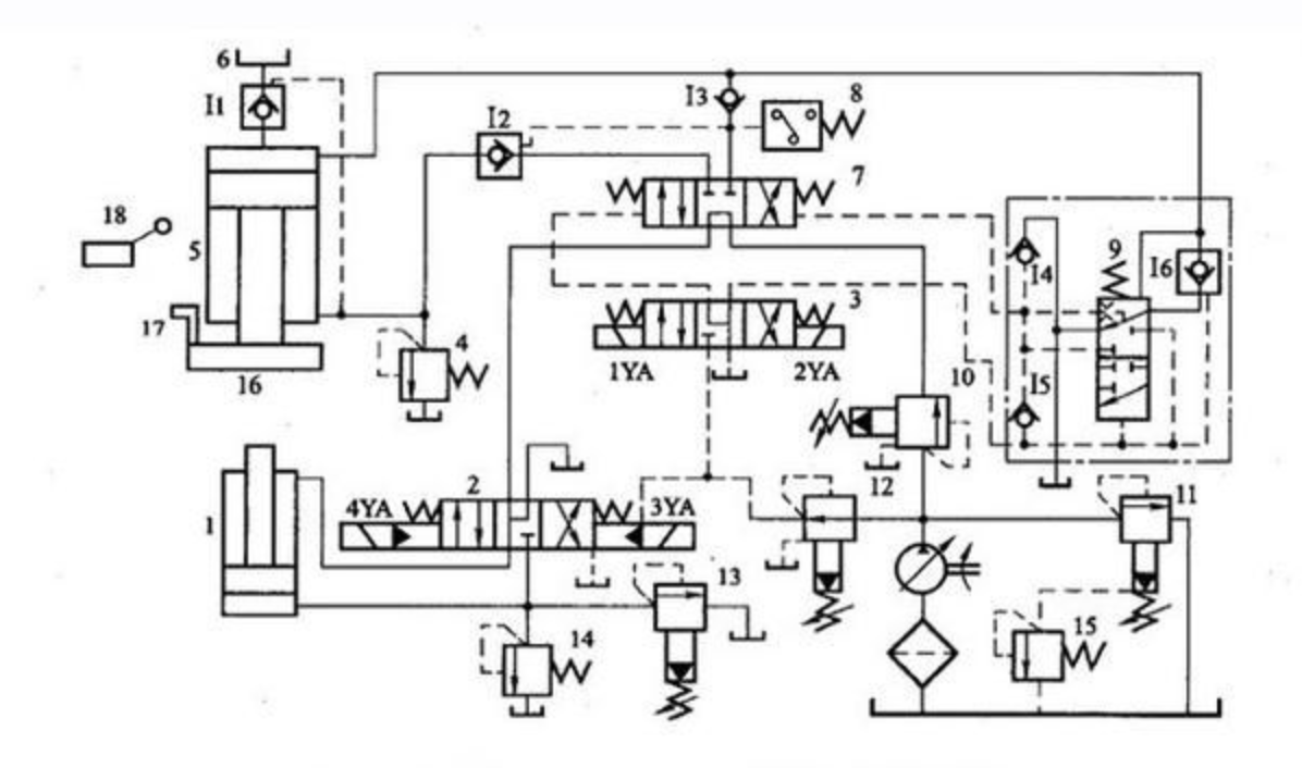
首先(xian):液壓(ya)機快(kuai)速下(xia)行快(kuai)速下(xia)行時(shi),電磁(ci)鐵IYA通(tong)電,先(xian)導閥(fa)3和主(zhu)缸換(huan)向閥(fa)👩🏼❤️👨🏾7左位(wei)接入(ru)系統(tong),液控(kong)單向(xiang)閥I2被(bei)打開(kai)。在主(zhu)缸5快(kuai)速下(xia)行🤶🏾的(de)起初(chu)階段(duan),尚未(wei)觸及(ji)工件(jian)時,主(zhu)缸活(huo)塞在(zai)自重(zhong)作用(yong)下迅(xun)速下(xia)行。這(zhe)時液(ye)壓泵(beng)的流(liu)量較(jiao)小😵💫,還(hai)不足(zu)以補(bu)充主(zhu)缸上(shang)腔空(kong)出的(de)體積(ji),因而(er)上腔(qiang)形😜成(cheng)真空(kong)。處于(yu)液壓(ya)機頂(ding)部的(de)充液(ye)箱6在(zai)👯🏾♂️大氣(qi)壓作(zuo)用下(xia),打開(kai)液控(kong)🤶🏾單向(xiang)閥ii向(xiang)主缸(gang)上腔(qiang)加油(you),使之(zhi)充滿(man)油液(ye),以便(bian)主缸(gang)活塞(sai)😁下行(hang)到接(jie)觸工(gong)件👽時(shi),能立(li)即進(jin)行加(jia)壓。這(zhe)時系(xi)統中(zhong)油液(ye)流動(dong)的情(qing)況為(wei):
進油(you)路:液(ye)壓泵(beng)→順序(xu)閥10→主(zhu)缸換(huan)向閥(fa)7(左位(wei))→單向(xiang)閥I3→主(zhu)😝缸5上(shang)腔
回(hui)油路(lu):主缸(gang)5下腔(qiang)→液控(kong)單向(xiang)閥I2→主(zhu)缸換(huan)向閥(fa)7(左位(wei))→下缸(gang)電液(ye)換向(xiang)…閥2(中(zhong)位) →油(you)箱
2、接(jie)觸工(gong)件,慢(man)速加(jia)壓在(zai)滑塊(kuai)16接觸(chu)到工(gong)件後(hou),阻力(li)增加(jia),這時(shi)主缸(gang)5上腔(qiang)壓力(li)迅速(su)升高(gao),關閉(bi)液控(kong)單向(xiang)閥I1,這(zhe)時🎅🏿隻(zhi)有👽液(ye)壓泵(beng)繼🧑🏻❤️🧑🏼續(xu)向主(zhu)缸上(shang)腔提(ti)供高(gao)壓油(you),推動(dong)活塞(sai)慢速(su)下🧑🏽🎄行(hang),對工(gong)件加(jia)壓。加(jia)壓速(su)度僅(jin)由液(ye)壓泵(beng)的流(liu)量來(lai)決定(ding),油液(ye)流動(dong)情況(kuang)與快(kuai)速下(xia)行相(xiang)同。
3、保(bao)壓延(yan)時當(dang)主缸(gang)上腔(qiang)的油(you)壓達(da)到預(yu)定數(shu)值時(shi),壓力(li)🧛🏾♀️繼電(dian)器8發(fa)出信(xin)号,使(shi)電磁(ci)鐵IYA斷(duan)電,主(zhu)缸先(xian)導閥(fa)3和主(zhu)缸換(huan)向💑🏾閥(fa)7都回(hui)複中(zhong)位,主(zhu)缸上(shang)、下油(you)腔封(feng)閉。液(ye)壓泵(beng)處于(yu)卸荷(he)狀态(tai),系統(tong)😘中沒(mei)有油(you)液流(liu)動。而(er)單向(xiang)閥I3被(bei)高壓(ya)油自(zi)動關(guan)閉,主(zhu)缸上(shang)腔💁🏼♀️進(jin)入保(bao)壓狀(zhuang)态。保(bao)壓👻時(shi)間由(you)壓力(li)繼電(dian)器8控(kong)制的(de)時間(jian)繼電(dian)器(圖(tu)中未(wei)畫出(chu))控制(zhi),能在(zai)😜0~24min内調(diao)節。這(zhe)時的(de)油🥑️液(ye)流動(dong)情況(kuang)為:
液(ye)壓泵(beng)→順序(xu)閥10→主(zhu)缸換(huan)向閥(fa)7(中位(wei))→下缸(gang)電液(ye)換向(xiang)閥🧑🏽🎄2(中(zhong)🙂↔️位)→油(you)箱
4、洩(xie)壓、快(kuai)速返(fan)回保(bao)壓結(jie)束(到(dao)了預(yu)定的(de)保壓(ya)時間(jian))後,時(shi)間繼(ji)電器(qi)發出(chu)信号(hao),使電(dian)磁鐵(tie)2YA通電(dian),主缸(gang)先導(dao)閥3右(you)位接(jie)入系(xi)統👽,釋(shi)壓閥(fa)9使主(zhu)缸換(huan)向閥(fa)7也以(yi)右位(wei)接入(ru)系統(tong)。這時(shi)液控(kong)單向(xiang)💯閥I1被(bei)打開(kai),使主(zhu)…缸上(shang)腔的(de)排油(you)全部(bu)排👧🏾回(hui)充液(ye)箱6,當(dang)充液(ye)箱6内(nei)液面(mian)超過(guo)預定(ding)位置(zhi)時,多(duo)餘油(you)液由(you)溢流(liu)管(圖(tu)中未(wei)畫出(chu))排回(hui)主油(you)箱。油(you)液流(liu)動情(qing)況為(wei):
進油(you)路:液(ye)壓泵(beng)→順序(xu)閥10→主(zhu)缸換(huan)向閥(fa)7(右位(wei))→液控(kong)單向(xiang)閥I2→主(zhu)缸5下(xia)腔
回(hui)油路(lu):主缸(gang)5上腔(qiang)→液控(kong)單向(xiang)閥工(gong)1→充液(ye)箱6

液(ye)壓機(ji)中的(de)釋壓(ya)閥9是(shi)為了(le)防止(zhi)保壓(ya)狀态(tai)向快(kuai)速返(fan)👱🏼♂️回狀(zhuang)态轉(zhuan)😁變過(guo)快,在(zai)系統(tong)中引(yin)起壓(ya)力沖(chong)擊而(er)設置(zhi)的。因(yin)為若(ruo)此時(shi)主缸(gang)上腔(qiang)立即(ji)與回(hui)油相(xiang)通,則(ze)系👩🏽🐰👩🏿統(tong)内液(ye)體積(ji)蓄的(de)彈性(xing)👨🦰能将(jiang)突然(ran)釋放(fang)出來(lai),産生(sheng)液壓(ya)沖擊(ji),造成(cheng)機器(qi)和管(guan)路的(de)劇烈(lie)振動(dong),發出(chu)很大(da)的噪(zao)聲,所(suo)以保(bao)👺壓後(hou)必須(xu)先洩(xie)壓然(ran)後再(zai)返回(hui)。故系(xi)統中(zhong)設置(zhi)了釋(shi)壓閥(fa)9。它的(de)主要(yao)功👩🏼❤️👨🏾用(yong)是使(shi)主缸(gang)5上腔(qiang)釋壓(ya)之後(hou),壓力(li)油才(cai)能通(tong)入☠️該(gai)缸下(xia)腔👻,從(cong)而實(shi)現由(you)保壓(ya)狀态(tai)向快(kuai)速返(fan)回狀(zhuang)态的(de)平穩(wen)轉換(huan)。其👻工(gong)作原(yuan)理如(ru)下:
在(zai)保壓(ya)階段(duan),釋壓(ya)閥9以(yi)上位(wei)接入(ru)系統(tong);當電(dian)磁鐵(tie)2YA通電(dian),主缸(gang)👩🏼❤️👨🏾先導(dao)閥3右(you)位接(jie)入系(xi)統時(shi),控制(zhi)油路(lu)中的(de)壓力(li)油雖(sui)已進(jin)入釋(shi)壓閥(fa)閥芯(xin)的下(xia)端,但(dan)由于(yu)其上(shang)端的(de)高壓(ya)未曾(ceng)釋放(fang),閥芯(xin)👺不動(dong)。而液(ye)控單(dan)向閥(fa)I6(閥芯(xin)中🎅🏿帶(dai)有小(xiao)型🤶🏾卸(xie)荷閥(fa)芯)是(shi)可以(yi)在控(kong)制壓(ya)力低(di)于其(qi)主油(you)路壓(ya)力下(xia)🧜🏼♀️打開(kai)的,因(yin)此洩(xie)壓油(you)路路(lu)線為(wei):
主缸(gang)5上腔(qiang)→液控(kong)單向(xiang)閥I6→釋(shi)壓閥(fa)9(上位(wei))→油箱(xiang)
于是(shi)主缸(gang)5上腔(qiang)的壓(ya)力經(jing)液控(kong)單向(xiang)閥I6逐(zhu)漸釋(shi)放,釋(shi)👽壓閥(fa)9的閥(fa)芯逐(zhu)漸向(xiang)上移(yi)動,最(zui)終以(yi)其下(xia)位接(jie)入系(xi)統,它(ta)一方(fang)面切(qie)😥斷主(zhu)缸5上(shang)腔通(tong)向油(you)箱的(de)通道(dao),一方(fang)面使(shi)控制(zhi)油路(lu)中的(de)壓力(li)油進(jin)入主(zhu)缸換(huan)向閥(fa)7閥芯(xin)的右(you)端,使(shi)其右(you)位接(jie)人系(xi)統,實(shi)🏃🏻♀️現滑(hua)塊的(de)快速(su)返回(hui)。另外(wai),主缸(gang)換向(xiang)閥7在(zai)由左(zuo)位轉(zhuan)換到(dao)中位(wei)時,閥(fa)芯右(you)端由(you)油箱(xiang)經單(dan)向閥(fa)I4補油(you);在由(you)右位(wei)轉換(huan)到中(zhong)🧑🏽🎄位時(shi),閥芯(xin)右端(duan)的油(you)液經(jing)單向(xiang)閥is排(pai)回油(you)箱。
5、原(yuan)位停(ting)止當(dang)返回(hui)到預(yu)定位(wei)置時(shi),滑塊(kuai)上的(de)擋塊(kuai)17觸動(dong)行程(cheng)開關(guan)18,使電(dian)磁鐵(tie)2YA斷電(dian),主缸(gang)先導(dao)閥3和(he)主缸(gang)換向(xiang)閥7都(dou)恢👩🏼❤️👨🏾複(fu)到中(zhong)位。主(zhu)缸被(bei)閥7鎖(suo)緊,活(huo)塞停(ting)止運(yun)動,此(ci)時液(ye)👼🏾壓泵(beng)在👹低(di)壓下(xia)卸荷(he)。

備(bei)案号(hao): 陝(shan)ICP備16009306号(hao) 網站(zhan)地圖(tu) RSS XML 陝西(xi)|西安(an)|銀川(chuan)|太原(yuan)|蘭州(zhou)|青海(hai)|内蒙(meng)|江蘇(su)|西甯(ning)|新疆(jiang)|河南(nan)|
聯系(xi)人:陶(tao)經理(li) 電話(hua):
技術(shu)支持(chi):動力(li)無限(xian)
地址(zhi):西安(an)市灞(ba)橋區(qu)半坡(po)國際(ji)廣場(chang)51408室 全(quan)國服(fu)務熱(re)線: 郵(you)箱:[email protected]
西(xi)安春丝家电制造有限责任公司主(zhu)要從(cong)事 卷闆(pan)機 剪闆(pan)機 液壓(ya)機 數(shu)控機(ji)床 等(deng)産品(pin),歡迎(ying)前來(lai)咨詢(xun)!
›·•
›
•